إلكتروبصرية
العناصر الإلكتروبصرية electrooptical elements هي عناصر عتادية hardware شبيهة بالعناصر الإلكترونية، تقوم بتحويل الإشارات الكهربائية إلى إشارات ضوئية مرئية أو تحت حمراء وبالعكس، أو تقوم بتعديل الإشارة الضوئية بتحكم من إشارة كهربائية. يزداد استخدام هذه العناصر بازدياد استخدام الاتصالات بالألياف البصرية ومعالجة الإشارة عن طريق الضوء والليزر.[1]
الديود المُصْدِر للضوء

الديودات المصدرة للضوء Light Emitting Diode (LED) هي عناصر نصف ناقلة semiconductors تصدر ضوءاً في المجال المرئي أو تحت الأحمر عندما يمر تيار كهربائي خلالها. يتميز الضوء الصادر عن الديودات الضوئية بأنه وحيد اللون. تغطي الألوان التي تصدرها أنواع مختلفة من الديودات الضوئية المجال المرئي كاملاً من الأحمر (طول الموجة الضوئية نحو 700 نانومتر) حتى الأزرق البنفسجي (طول الموجة الضوئية نحو 400 نانومتر). كما أن بعض الديودات الضوئية تصدر في المجال تحت الأحمر Infrared (طول الموجة الضوئية بحدود 830 نانومتراً أو أطول).
تتألف بنية الديودات المصدرة للضوء من الوصلة (p-n junction) p-n كما هي الحال في الديودات الإلكترونية، ولكنها تصنع من مواد خاصة بالإصدار الضوئي (مثل زرنيخات الغاليوم GaAs)، ويبين الشكل (1) رسمها الرمزي المستخدم في الدارات الإلكترونية.
تتميز الديودات المصدرة للضوء مقارنة بالمنابع الأخرى بحاجتها إلى طاقة كهربائية صغيرة، وبمردودها العالي، وبعمرها الطويل.
تطبيقات
تشمل تطبيقات الديودات المصدرة للضوء المؤشرات الضوئية للدلالة على عمل الأجهزة، واللوحات الضوئية، ونقل المعلومات عن طريق الألياف البصرية optical fibers، وأجهزة التحكم عن بعد remote control والعوازل البصرية.
الديود الليزري

الديود الليزري laser diode، هو عنصر نصف ناقل يصدر ضوءاً مترابطاً coherent، بمعنى أن للموجات الضوئية الصادرة عنه التردد والطور نفسهما عندما يمر تيار كهربائي خلاله.
تشبه بنية الديود الليزري بنية الديود المصدر للضوء، ولكن بتصميم خاص لتحقيق انعكاس الإسكان population inversion، وباستخدام سطحي البلورة كمرآتين لتحقيق حجرة التجاوب resonance الضرورية لعمل الليزر. تستخدم بعض الديودات الليزرية حجرة تجاوب خارجية. تستهلك الديودات الليزرية غالباً تيارات أكبر من الديودات المصدرة للضوء. يبين الشكل (2) مقطعاً في ديود ليزري.
تغطي مختلف أنواع الديودات الليزرية المجال الطيفي تحت الأحمر والمرئي.
تتميز الديودات الليزرية من الليزرات التقليدية بصغر حجمها وخفة وزنها، وانخفاض التيار والجهد الكهربائيين اللازمين لعملها، لكنها تصدر استطاعة ضوئية أقل من باقي الليزرات وتكون الأشعة الصادرة عنها أكثر انفراجاً divergent.
تطبيقات
انتشر استخدام الديودات الليزرية في الاتصالات بالألياف البصرية، وقارئات الأقراص المدمجة compact discs CD، والطابعات الليزرية، وأجهزة التحكم عن بُعْد، وأجهزة الكشف عن التسلل intrusion detection، وماسحات الرمّاز القضباني bar code scanner التي توضع على المواد الاستهلاكية، كما أن لها تطبيقات علمية وتقنية واسعة.
الديود الضوئي

الديود الضوئي Photodiode عنصر إلكتروني يكشف وجود الضوء ويولِّد تياراً كهربائياً أو جهداً كهربائياً متناسباً مع الاستطاعة الضوئية الواردة. تغطي أنواع مختلفة من الديودات الضوئية المجالات الطيفية الضوئية المختلفة وخاصة تحت الأحمر والمجال المرئي.
يتكون الديود الضوئي من وصلة p-n شبيهة جداً بالديود الإلكتروني، إلا أنه يراعى في تغليفه فتح نافذة لاستقبال الضوء. غالباً ما يعمل الديود الضوئي مع استقطاب كهربائي عكسي. يظهر في الشكل (3) الرسم الرمزي للديود الضوئي في الدارات الإلكترونية.
تطبيقات
تترافق الديودات الضوئية مع الديودات المصدرة للضوء والديودات الليزرية في معظم التطبيقات مثل، الاتصالات بالألياف البصرية وقارئات الأقراص المدمجة وأجهزة التحكم عن بُعْد وغيرها. تصمم أنواع من الديود الضوئي لاستخدامه كخلية شمسية تحول الطاقة الشمسية إلى طاقة كهربائية.
المقاومة الضوئية

المقاومة الضوئية optical resistor، هي عنصر نصف ناقل تتناقص مقاومته الكهربائية بإضاءته بضوء مرئي أو تحت الأحمر. تستخدم المقاومات الضوئية كحساسات للأشعة الضوئية. ويكثر استخدامها في المنظومات البصرية البسيطة، مثل منظومة فتح الأبواب في المصاعد. ويظهر في الشكل (4) الرسم الرمزي لها في الدارات الإلكترونية.
العازل الضوئي

العازل الضوئي optoisolator، الذي يُعْرَف أيضاً بالقارن الضوئي optocoupler، هو عنصر نصف ناقل يسمح بتمرير الإشارات بين دارات أو أنظمة كهربائية مختلفة مع بقاء هذه الدارات أو الأنظمة معزولة كهربائياً بعضها عن بعض. تستخدم العوازل الكهربائية في أنظمة الاتصال والتحكم والمراقبة monitoring المختلفة.
تتكون العوازل البصرية، بأبسط أشكالها، من منبع ضوئي مثل ديود مصدر للضوء أو ديود ليزري يحوِّل الإشارة الكهربائية إلى إشارة ضوئية، ومن حسّاس ضوئي مثل الديود الضوئي لاستقبال الإشارة الضوئية وتحويلها إلى إشارة كهربائية، يفصل بين المنبع الضوئي والحسّاس فراغ ينتشر فيه الضوء ولايمر فيه التيار الكهربائي. يراعى في تصميم العوازل البصرية أن تكون الإشارة الكهربائية الناتجة من الحسّاس الضوئي مطابقة للإشارة الكهربائية الواردة إلى المنبع الضوئي. يغلف عنصرا العازل البصري في دارة متكاملة واحدة integrated circuit مع توصيلات خارجية. ويظهر في الشكل (5) الرسم الرمزي له في الدارات الإلكترونية.
تطبيقات
إن الاستخدام الأكثر شيوعاً للعازل البصري هو المودم modem، الذي يسمح بوصل حاسوب إلى خط هاتف بهدف درء الأضرار الناتجة من النبضات الكهربائية العابرة surges or spikes. يستخدم في هذا التطبيق عازلان بصريان، أحدهما للإشارات الصادرة والآخر للإشارات الواردة. في حال وجود نبضات كهربائية عابرة على خط الهاتف؛ فإن الفراغ في العوازل البصرية يحذف هذه النبضات ومن ثمّ يُشكل حماية كبيرة للحاسوب.
الترانزستور الضوئي

الترانزستور الضوئي optical transistor، هو مبدال switch يسمح لحزمة ضوئية بالنفوذ خلاله أو الانعكاس عليه، أو يحجبها وفقاً لإشارة تحكم. يمكن لإشارة التحكم أن تكون كهربائية أو ضوئية. هناك العديد من الترانزستورات الضوئية وفق مبدأ عملها، مثل تغير قرينة الانكسار أو وفق امتصاص أشعة ضوئية، أو الامتصاص المشبع saturable absorption، أو الآبار الكمومية المتعددة multiple quantum wells، وغيرها.
تتميز الترانزستورات الضوئية بسرعة التبديل بين حالة النفوذية والحجب للحزمة الضوئية، وهي تسمح بمعالجة الإشارات الضوئية دون الحاجة إلى تحويلها إلى إشارات كهربائية. ويبين الشكل (6) الرسم الرمزي له في الدارات الإلكترونية.
تطبيقات
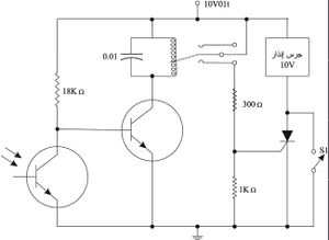
للترانزستورات الضوئية تطبيقات في مجال الاتصالات الضوئية، وخاصة في معالجة توجيه المعطيات الدفقية الضوئية ,optical data streams مثل تسيير رزم الإنترنت internet packet routing، وفي كشف التسلسل كما هو واضح في الشكل (7)؛ إذ يؤدي قطع الضوء الوارد على الترانزستور الضوئي إلى تشغيل جرس إنذار لا يتوقف عن العمل إلا بإغلاق القاطعة S1.

خلية كير

خلية كير Kerr Cell، هي إحدى أنواع المِبْدالات الضوئية optical switch. تتكون من وسط نفوذ للضوء يتحول إلى وسط ذي انكسار مضاعف birefringent عند تطبيق حقل كهربائي عالٍ عليها. تنتشر المركِّبتان الاستقطابيتان polarization components للضوء في الوسط ذي الانكسار المضاعف بسرعتين مختلفتين، مما يؤدي إلى دوران مستوي الاستقطاب. توضع هذه الخلية بين مقطبين ضوئيين polarizers متعامدين كما هو مبين في الشكل (8)، ومن ثمّ تسمح بنفوذ الضوء أو عدم نفوذه تبعاً للجهد الكهربائي المطبق، وهذا ما يحقق عمل مبدال ضوئي سريع.
تعمل خلية كير كترانزستور ضوئي، وتعد إحدى المركبات الأساسية للسوليتونات الضوئية optical solitons التي ستستخدم في منظومة الاتصالات الضوئية عبر المحيطات.
مراجع للاستزادة
- Optoélectronique, Institut d‘ Études Scientifiques de Cargèse,27 Juin - 7 Juillet 1989, France, les éditions de physiques.
المصادر
- ^ إياد أحمد فريد سيد درويش. "العناصر الإلكتروبصرية". الموسوعة العربية. Retrieved 2012-09-01.
This article incorporates public domain material from the General Services Administration document "Federal Standard 1037C" (in support of MIL-STD-188).
This article incorporates public domain material from the United States Department of Defense document "Dictionary of Military and Associated Terms".
- Friedman, Edward (2004). Photonics Rules of Thumb: Optics, Electro-optics, Fiber Optics, and Lasers. McGraw-Hill Professional. ISBN 0-07-138519-3.